Products
Product PDFs
Complete Kits
Door Panels
Telephones
Access Control
Releases
Power Supplies
Relays
Spares
Accessories
Support
Installation
Maintenance
User Instructions
Installation Instructions
Wiring Diagrams
About us
Contact us
Tools
System Builder
Installation Guide Price
Fault Finding Guide
PinNet Fob Demo Portal
TeleDial GSM Demo Portal
Contact Us
Contact Us
There are no items in the trolley
Working ...
Wiring Diagrams
Free technical support 020 8870 8635 or service@entryphone.co.uk
All
Q series
500 series
200 Series
PinNet
Coded access
All
Q series
500 series
200 Series
PinNet
Coded access
Plan 1 for 3 flats with Trade button using 201 phones
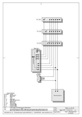
Plan 1 for 3 flats using 202 phones, system running on 12v DC
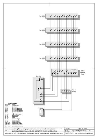
Plan 2 for 3 flats and porter intercom using 202/204 phones
Plan 2 for 9 flats and porter intercom using 202/210 phones
Plan 3 for 3 flats with full intercom using 3 204 phones
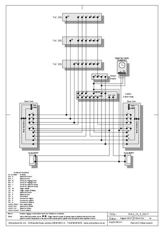
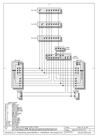
Plan 21 for 3 flats with 2 doors using 201 phones
Plan 21 for 3 flats with 2 doors and Trade button using 201 phones
Plan 22 for 2 flats with 2 doors and porter intercom using 202/204 phones
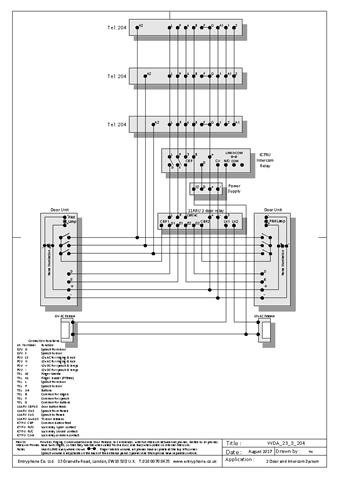
Plan 23 for 3 flats with 2 doors with full intercom using 204 phones
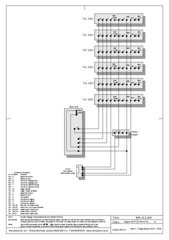
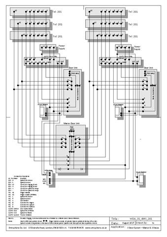
Plan 31 for 6 flats master and 2 sub doors using 201 phones
Plan 31 for 3 flats with 3 doors using 201 phones
Plan 1S for house using 3 201 phones
Plan 1S for house using 3 201 phones and 92ETXAMP speaker at door
Plan 1S for house using 6 201S phones with cut-out switch
Plan 23S for house with 2 doors and full intercom using 3x 204 phones
Plan 3S for house with full intercom using 3x 204 phones
Plan 3S for house with full intercom using 10x 210 phones - no lock
Plan 3S for house with full intercom using 11x 210 phones
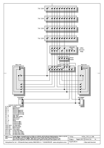
Plan A for 5 phone intercom using 204 phones
Plan A for 2 phone intercom using 8802 phones
Plan A for 3 phone intercom using 202 phones
Plan B for 1 master 4 sub intercoms using 202/204 phones
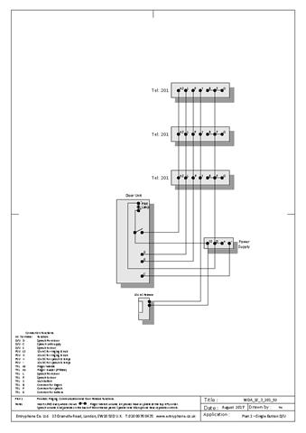
Plan 1 for 3 flats using 201 phones
500 series 5DDP Digital Dial Panel
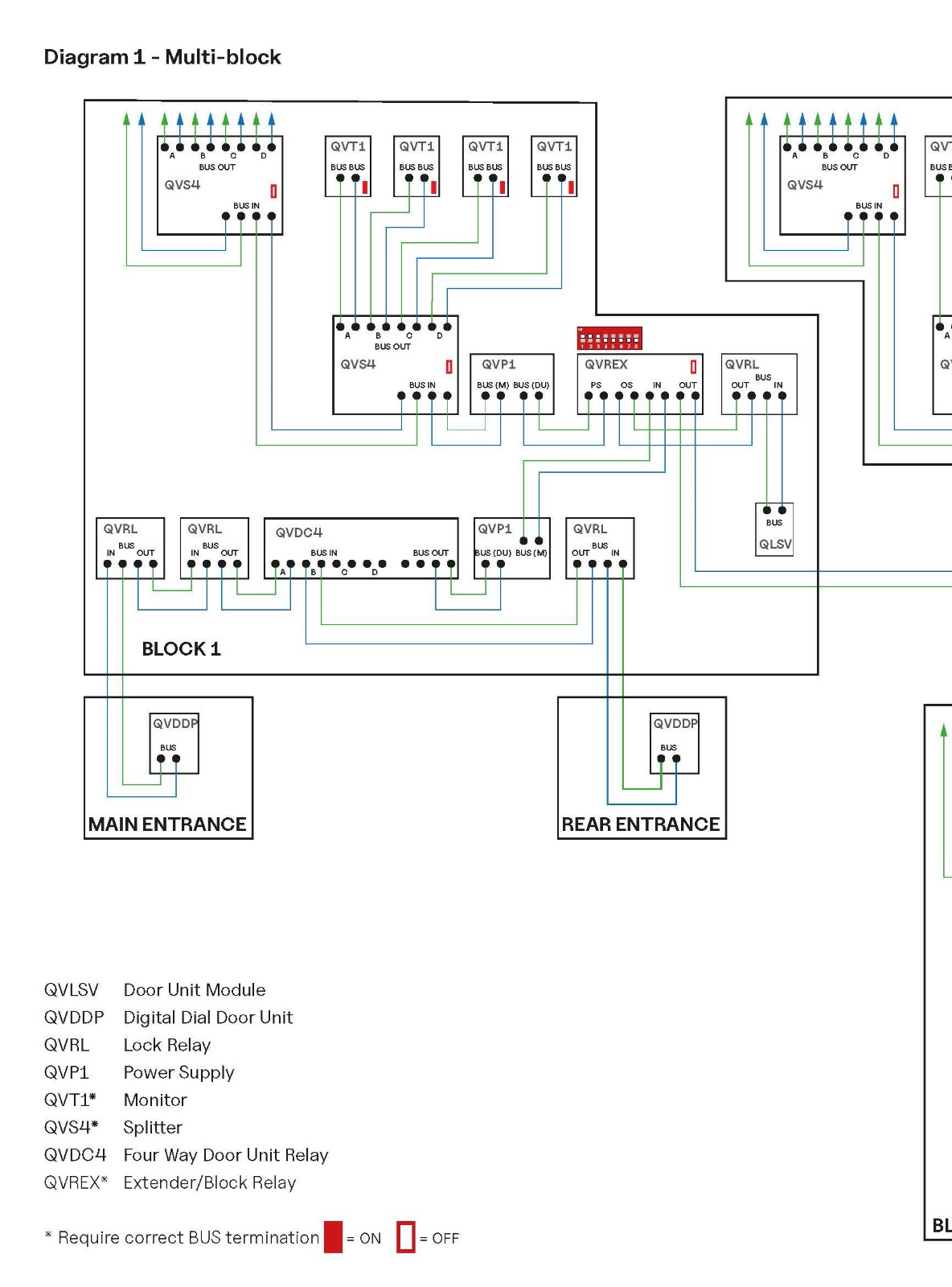
Q series video - Schematics, connection diagrams and installation notes
Q series video - Larger systems reference diagrams
500 series schematics, connection diagrams and installer's notes
500 series multi-panel video system using 500DCU door capture relays
CA8 Coded access instructions
Plan 21 for 200 series video telephones
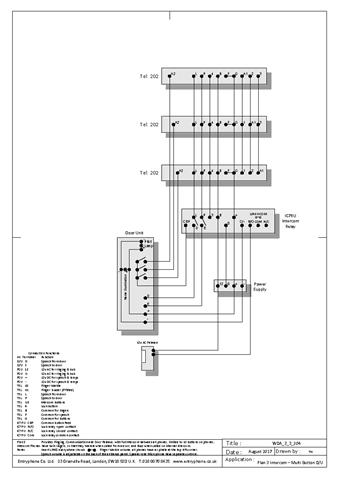
Plan 3 for 200 series video telephones
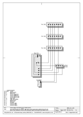
Plan 1 for 200 series video telephone (with single button door units)
PinNet4 Installation and configuration manual
Plan 1 for 3 flats using 201S phones Ver 1
Plan 2 for 200 series video telephones
Plan 1 for 3 flats using 201S phones Ver 2
Plan 2 for 200 series telephones using 65RU - legacy
Plan 1 for 200 series video telephones
CA7-1000 Coded access - legacy
CA7-99 Coded access - legacy
Plan 1 for PTS series video (portrait) telephones
Plan 1 for PTS series video (landscape) telephones
CA6 Coded access - legacy
Plan 1 for 88 and 59 series telephones - legacy
Plan 2 for 88 and 59 series telephones - legacy
Plan 3 for 88 and 59 series telephones - legacy
Plan 1 for 900 series video (B&W) telephone - legacy
Plan 2 for 900 series video (B&W) telephone - legacy
CA5 Coded access - legacy
CA4 Coded access - legacy
Plan 1 for 88 series telephones with isolating relays- legacy
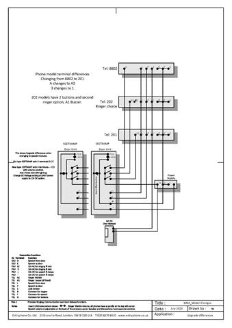
Plan 1 Speech modules and telephone upgrades
Plan 3 for 900 series video (B&W) telephone - legacy
Plan 21 for 88 series telephones - legacy
Plan 21 for 900 series video (B&W) telephone - legacy
Plan 22 for 88 series telephones - legacy
Plan 22 for 900 series video (B&W) telephone - legacy
Plan 23 for 900 series video (B&W) telephone - legacy
Plan A&B for 88 and 59 series telephones - legacy
ID13533